(469) 551-3006
TEXT US!

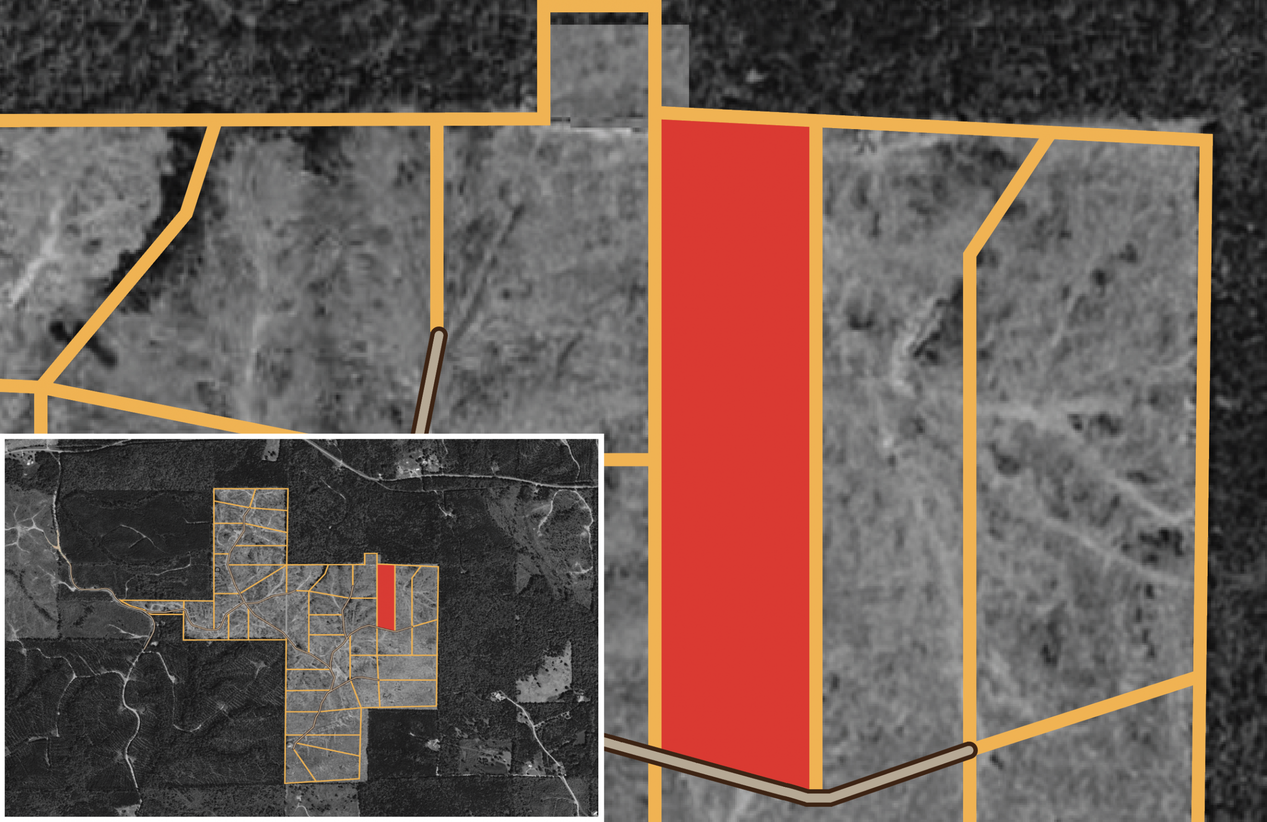
Meyers Ridge Tract 26 - Meyers Ridge, Mississippi

Available Land For Sale
Meyer's Ridge Tract 26Available
$42,294
8.92 acres at Mississippi

Reserve Tract

Meyer’s Ridge Tract 26 is a 8.92-acre property that features a mix of clear-cut terrain and gently rolling hills, offering a serene and secluded environment. Its natural landscape supports wildlife and outdoor activities, while maintaining a quiet, rural atmosphere. Ideal for those seeking solitude or a connection to nature, this land presents a variety of potential uses.

Contact Me About This Property
DIAMOND
PREMIUM
ENHANCED
$ 228 /mo 20% Down Payment 20% Discount 8.99% Interest Rate Total Savings of $63,533 Monthly Savings of $265
$ 357 /mo $999 Down Payment 10% Discount 9.99% Interest Rate Total Savings of $32,503 Monthly Savings of $135
$ 409 /mo $499 Down Payment 5% Discount 10.99% Interest Rate Total Savings of $20,057 Monthly Savings of $84 Valid on properties up to $99,999
DIAMOND
PREMIUM
$ 228 /mo 20% Down Payment 20% Discount 8.99% Interest Rate Total Savings of $63,533 Monthly Savings of $265
$ 357 /mo $999 Down Payment 10% Discount 9.99% Interest Rate Total Savings of $32,503 Monthly Savings of $135
ENHANCED
BASIC
$ 409 /mo $499 Down Payment 5% Discount 10.99% Interest Rate Total Savings of $20,057 Monthly Savings of $84 Valid on properties up to $99,999