(469) 551-3006
TEXT US!

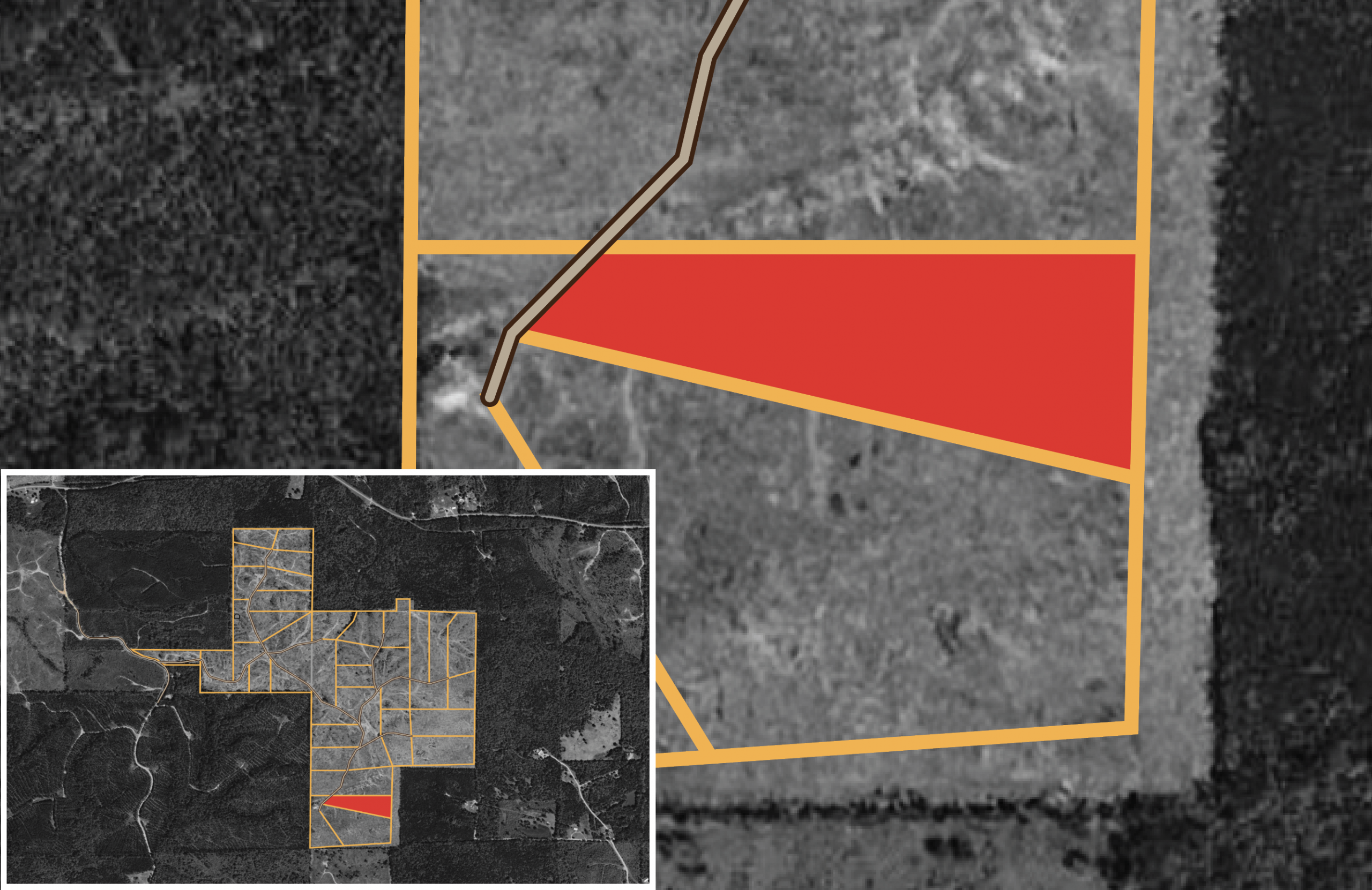
Meyers Ridge Tract 39 - Meyers Ridge, Mississippi

Available Land For Sale
Meyer's Ridge Tract 39Available
$31,495
6.94 acres at Mississippi

Reserve Tract

Meyer’s Ridge Tract 39 is a 6.94-acre property that features a mix of clear-cut terrain and gently rolling hills, offering a serene and secluded environment. Its natural landscape supports wildlife and outdoor activities, while maintaining a quiet, rural atmosphere. Ideal for those seeking solitude or a connection to nature, this land presents a variety of potential uses.

Contact Me About This Property
DIAMOND
PREMIUM
ENHANCED
$ 170 /mo 20% Down Payment 20% Discount 8.99% Interest Rate Total Savings of $47,168 Monthly Savings of $197
$ 264 /mo $999 Down Payment 10% Discount 9.99% Interest Rate Total Savings of $24,652 Monthly Savings of $103
$ 303 /mo $499 Down Payment 5% Discount 10.99% Interest Rate Total Savings of $15,108 Monthly Savings of $63 Valid on properties up to $99,999
DIAMOND
PREMIUM
$ 170 /mo 20% Down Payment 20% Discount 8.99% Interest Rate Total Savings of $47,168 Monthly Savings of $197
$ 264 /mo $999 Down Payment 10% Discount 9.99% Interest Rate Total Savings of $24,652 Monthly Savings of $103
ENHANCED
BASIC
$ 303 /mo $499 Down Payment 5% Discount 10.99% Interest Rate Total Savings of $15,108 Monthly Savings of $63 Valid on properties up to $99,999